Key Features
- HCL purification capability
- High purity output
- Borosilicate glass construction
- Corrosion resistant materials
Comprehensive HCL purification system for high-purity hydrochloric acid production.
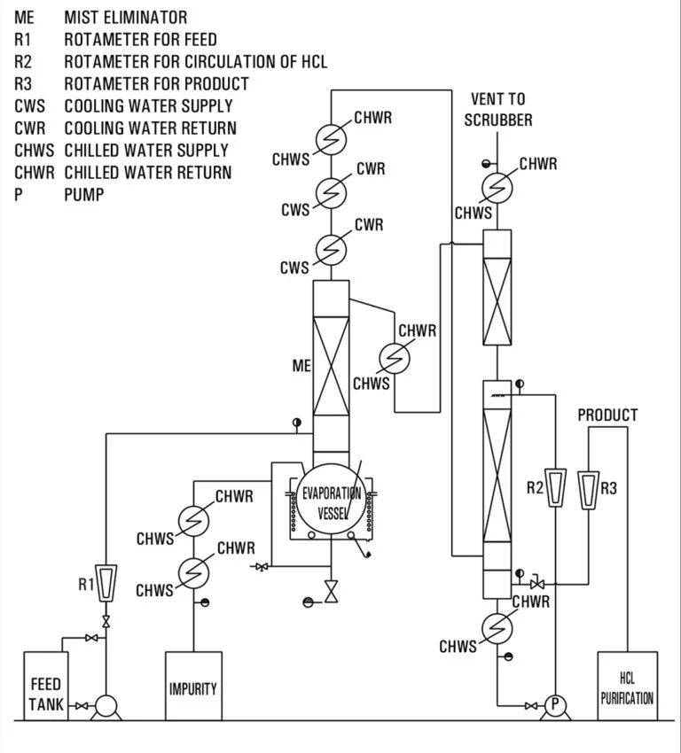
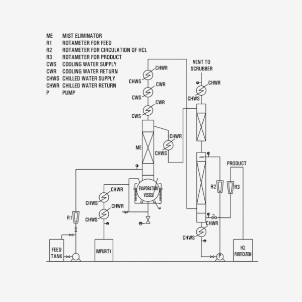
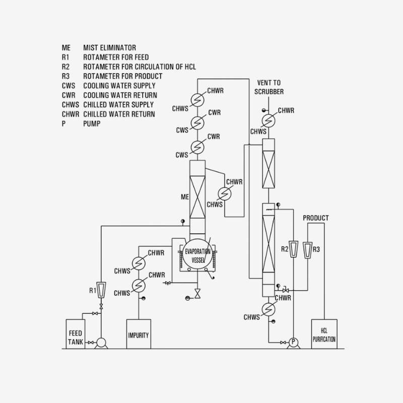
The HCl Purification System is designed to clean or refine hydrochloric acid gas or liquid streams to higher purity by removing moisture, contaminants, or residual acid-water azeotrope impurities. It integrates multiple purification steps such as drying, condensation, scrubbing, and adsorption into a glass-based process module. This module is part of Goel’s technical package range to support clean HCl usage in sensitive chemical applications.
• Purification stages: drying, condensation, scrubbing, adsorption
• Operating modes: vacuum or near-atmospheric
• Materials: borosilicate glass, PTFE wetted parts, corrosion-resistant supports
• Utility inputs: cooling water, absorbent liquids, gas flow controls
• Gas throughput: sized to client demand
• Temperature control: for condensation and drying stages
• Seal and containment: leak-tight, corrosion-resistant design
• Scale: modular sizes aligned with HCl generation or feed rates
Because public documentation lacks detailed numbers, confirm purification capacity (kg/hr), gas flows, condenser size, and absorbent media specification with the manufacturer.
• Production of high-purity HCl for pharmaceutical and specialty chemical processes
• Removal of contaminants (water, acid salts) from HCl feed streams
• Refinement of recycled HCl generated in process loops
• Integration into closed-loop acid gas systems requiring purity control
• Pilot validation of purification schemes before scaling
The system supports operations where purity, moisture control, and tight gas handling are critical.
